CEMS烟气连续监测系统
引言
烟气排放连续监测系统(以下简称CEMS)广泛应用于火力发电、化工、石化、钢铁、垃圾焚烧、焦化、水泥等行业的各种锅炉、窑炉,用于在线监测工业生产过程中固定污染源的烟气排放以及指导烟气脱硫、脱硝系统的运行和控制。
近年来,基于差分吸收光谱(以下简称DOAS)技术的新型CEMS系统逐渐成为主流技术路线。光纤光谱仪作为CEMS系统的核心部件,它的主要作用是将系统中的光信号转化为电信号,再对光电转化后的信号进行相关的处理后可准确测量脱硝、脱硫前后烟气中的SO2 、NO、 NO2等气体的含量。
我们重点介绍利用光纤光谱仪和DOAS反演气体浓度的测试原理、典型测试系统结构、光谱仪参数选择及其对于测试系统的影响。
一、测试原理
1.1 DOAS算法
DOAS以比尔-朗伯定律为依据,该定律描述了光路中分子数与被吸收的光能之间的关系。由于每种分子,每种气体,都有其吸收光谱特性,或者称为“指纹”,所以可以通过紫外-可见波长范围内的特征吸收结构同时测量出几种不同气体的浓度。典型的DOAS仪器由连续光源(氙灯、氘灯等),气室(或开放光路),探测器组成。根据比尔-朗伯定律:

1.2 波长选择
DOAS技术主要用于紫外-可见光谱区,在此波段内的气体分子吸收谱线主要是由电子跃迁引起的。NO和SO2在200-350nm的紫外区有强烈的特征吸收带,NO2吸收特征谱线集中在300-550nm,从图1中我们可以清晰地看出这三种气体的吸收带。

图1 气体分子吸收光谱图
二、典型DOAS测试系统
典型的DOAS测量气体浓度系统由连续光源(氙灯、氘灯等),气室(或开放光路),探测器组成。图2为系统原理图:

图2 一种典型的DOAS测量系统原理图
本图摘自OPSIS AB

1 高纯氮;2 SO2标气;3 NO标气;4 NO2标气;5 输气管;6 配气柜;7 质量流量控制器;8 截止阀;9 混合管;10 流量显示仪;11 拌热管;12 光源模块;13 光源供电电源;14 高温试验箱;15 准直透镜;16 测量池;17 聚焦透镜;18 差压计;19 温度控制仪;20 光纤;21 光谱仪;22 电脑;23 废气回收池
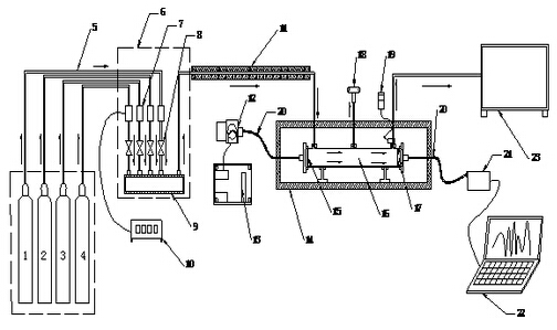
图3 DOAS法烟气浓度测量试验装置示意图
DOAS法烟气浓度测量试验装置如图3所示。试验装置分成气路和光路两部分。气路部分主要由气源、配气柜、测量池和废气回收池四部分组成。光路部分主要由光源、准直/聚焦透镜、气体池、光纤光谱仪组成。高纯氮和SO2、NO、NO2标准气体经各自的管路通过质量流量控制器后进入混合管进行混合,可通过流量显示仪调节控制和显示流量。混合后的气体经伴热管进入测量池,测量池的两端用石英透镜进行密封。在测量池的出口设有热电阻对流过测量池的气体温度进行测量,同时在测量池的中部装有差压计对气体压力进行测量。测量池出来的气体会进入废气回收池进行吸收。
三、光谱仪选择及其对于测试结果的影响
微型光纤光谱仪的主要性能参数有光谱范围、光谱分辨率(FWHM)、杂散光、光路稳定性、非线性效应等。
1.光谱范围
根据需要分析气体的种类特征吸收谱线的范围来确定光谱仪波长范围,同时要兼顾分辨率,光谱范围越宽分辨率越低。
2.光谱分辨率
光谱分辨率也称光谱带宽,通常用nm或cm-1表示。分辨率越高,分辨光谱细节的能力越强,下图是光谱仪不同分辨率下的测试结果,从图4可以看出,分辨率提高后原本不明显的特征逐渐明显,例如290nm附近的光谱凹陷。

图4 不同分辨率对于测试结果的影响
3.杂散光
杂散光是指光路中被探测到的所有非信号光。杂散光的存在综合影响CEMS系统的探测限、信噪比、浓度测量准确度,杂散光越小系统误差越小。

图5 杂散光对吸光度测量的影响
图5是存在0.1%杂散光时,实测吸光度偏离理论值的情况。
4.光路稳定性
光路稳定性主要指由于温度、外力加速度引起的光学平台形变而导致的波长和幅度漂移。光路稳定性对浓度测量结果产生较大影响,AvaSpec-ULS系列光谱仪大大降低杂散光并提高了机械和温度稳定性,具有一个双内置模式消除器和多阶复合抛物面镜,机械强度提高10倍。
5.非线性
非线性定义为光谱仪测量实际幅值与理论幅值的比值。作为系统误差,非线性效应在测量吸光度时会影响曲线的形状、数值以及各个区间的比例。
四、结论
紫外差分光谱法对于湿法脱硫、脱硝工艺的烟气连续排放系统具有先天的优势,国内基于DOAS算法商用CEMS系统根据不同需求和应用环境正在不断改进和升级。微型光纤光谱仪具有体积小,无扫描器件,坚固稳定等优点,是CEMS系统光谱探测器的选择。
